引言
随着触摸按键技术的不断发展,触摸式按键已经在电器、移动***、厨房设备、家电产品、工控开关等方面大量应用。触摸式按键与传统的机械按钮、塑料薄膜开关相比具有很多优势,如不存在机械磨损,耐用性好,可靠性较高,而且触摸式按键界面更直观、更易于操作。
电场传感器MC33794是Freeseale公司推出的一种新型传感器产品,适用于需要对物体非触摸式感应的应用。利用MC33794设计了一种新型的触摸按键控制系统。该触摸按键系统通过电场传感器的电极,可以非接触感知手指的按键情况。该系统设计只需一个微控制器和MC33794就可实现对按键的触摸检测和控制,电路相对简单,适用于许多家用电器。
2 电场传感器MC33794简介
MC33794内部能够产生低电平电场,所有功能均集成于单芯片中,可测量由于物体在电场中移动而造成的电场负载。该器件产生的低频正弦波的频率可通过外部电阻调节,最优频率为120 kHz。此正弦波含有极少的的谐波分量,可以避免产生谐波干扰。它是行业内唯一可产生及检测低电平电场并支持微控制器的集成电路。MC33794适用领域:
(1)家用电器可轻松植入自动开关功能。如果在某些电器的控制端中嵌入几个电极,这些电器被移动时就会自动启动,而放回原处时又会自动断电关闭。另外还可嵌入更多的电极,并定义这些电极的功能,从而能让使用者通过轻微触动这些电极控制家用电器。
(2)能够方便地实现包括液位检测、溢出检测和湿度检测等应用。例如,可对炉火进行编程控制,当炉上的液体被加热至沸腾溢出时,炉火能够自动减小或关闭。
(3)应用在触摸屏输入中,而无需薄膜开关或昂贵的多层电阻式触摸板,也无需接触式的机械装置就可以感应到输入情况,因而能消除接触式机械装置常碰到的磨损、灰尘和腐蚀等问题,尤其适合在恶劣环境下工作。
(4)在汽车安全中的应用。Elesys公司在其SeatSentry乘客保护系统中采用了飞思卡尔的MC33794电场式成像器件来探测乘客的身型和位置,以决定是否需要弹出安全气囊,避免乘客因气囊弹出而受伤。
由此可见,飞思卡尔公司推出的这款电场传感器集成电路,扩展了该传感技术的应用范围,可用于消费品、电器和工业等领域,提高了这些领域设备的可靠性和易用性。
3 MC33794工作原理
MC33794工作原理如图l所示。由其产生的低频正弦波用以驱动电极,当电极的电场发生变化时,相应的电容值发生改变,测得的电压与1/C成正比,即电容增加则检测的电压减少。图1中的检波器和低通滤波器均在MC33794片内,使用时只需接10 nF电容。

4 触摸按键系统设计
4.1 触摸按键的设计原理
电场传感器能感知电场中物体在三维空间内的移动,如图2所示。当手掌进入电极产生的电场区域后。电极上的电流会有相应的变化,从而感知手掌距电极的距离。

采用玻璃的介电常数εr为7.8,玻璃厚度为4 mm,电极面积为2 cm2,使用单个电极为1个按键,则可有9个按键,如果需要更多的按键,则可用2个或2个以上电极组合构成1个按键,比如用2个电极构成1个组合按键,最多可达45个按键。一般构成1个按键的电极不要超过4个,因为电极越多,电场越弱,不好检测。
当手指触摸玻璃表面时,电极间的电容值发生变化,MC33794的引脚LEVEL输出电压发生变化,就可知道手指是否触摸玻璃。
4.2 触摸按键硬件设计
主控MCU选用Freescale公司的MC9S12DGl28B单片机。该单片机集成有采样频率为140 KS/s的10位A/D转换器、定时器、多达91个I/0端口、SCI等接口。
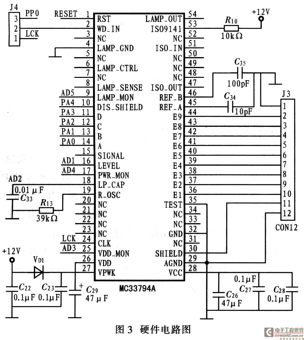
系统的硬件电路如图3所示。将MC33794的A、B、C、D接到9S12DGl28的PA端口,通过软件控制I/0端口输出,选择需要采样的电极。MC33794共9个电极可以使用,可根据实际情况构成所需的按键。

当手指触摸玻璃时,MC33794输出信号大约有0.2 V的下降,该信号变化经过放大器放大约1V送入S12的A/D转换器进行检测并加以处理。
4.3 软件设计
触摸按键系统的软件主要由主程序、初始化模块、触摸灵敏度模块、读电极电压值模块、数字滤波模块以及按键功能子模块等组成,主程序流程如图4所示。

初始化模块主要初始化定时器、A/D转换器等,以及设置单片机总线速度。要求A/D转换器时钟频率约为1 MHz。
通过改变灵敏度参数调整所有按键的灵敏度,以适应不同的玻璃面板。
当触摸控制器不“工作”时,在软件上将微控制器设定为“低功耗唤醒”模式,同时保持在按键按下时能快速响应,这种模式可用于在人接触时唤醒产品。
5 结语
提出了利用电场传感器MC33794和微控制器MC9S12DGl28B构成的触摸按键系统,对其进行一系列实验,已应用到自动化仪表的人机界面的按键部分,电路简单、可靠,取得了较好的效果。
关键字:触摸按键 MC33794 电场传感器 MC9S12DG128B 编辑:金海 引用地址:http://news.eeworld.com.cn/mcu/2009/0915/article_1442.html 本网站转载的所有的文章、图片、音频视频文件等资料的版权归版权所有人所有,本站采用的非本站原创文章及图片等内容无法一一联系确认版权者。如果本网所选内容的文章作者及编辑认为其作品不宜公开自由传播,或不应无偿使用,请及时通过电子邮件或***通知我们,以迅速采取适当措施,避免给双方造成不必要的经济损失。『本文转载自网络,版权归原作者所有,如有侵权请联系删除』
热门文章
更多